Принципиальная схема

Расположение, основных элементов и плат усилителя БРИГ-У-001.


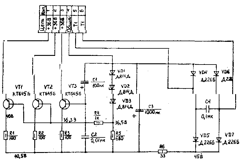
Выпрямитель мощный ВМ.

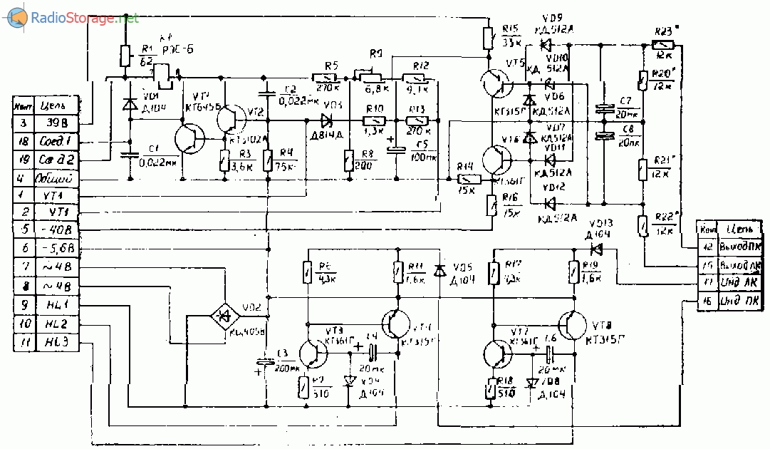
Выпрямитель стабилизированный (ВС) усилителя БРИГ-У-001.

Реле блокировочное РБ.

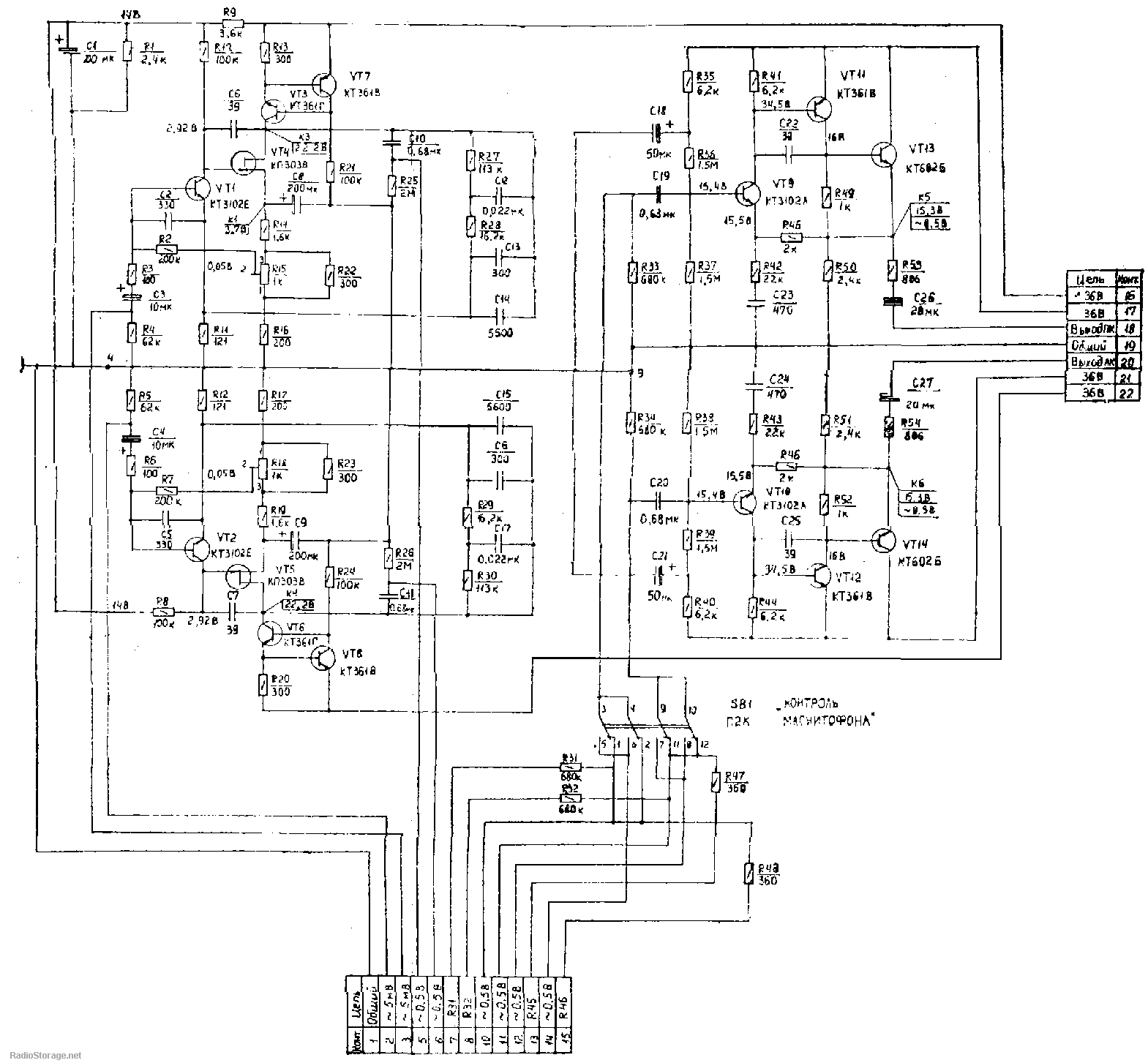
Схема усилитель мощности (УМ) усилителя БРИГ-У-001.

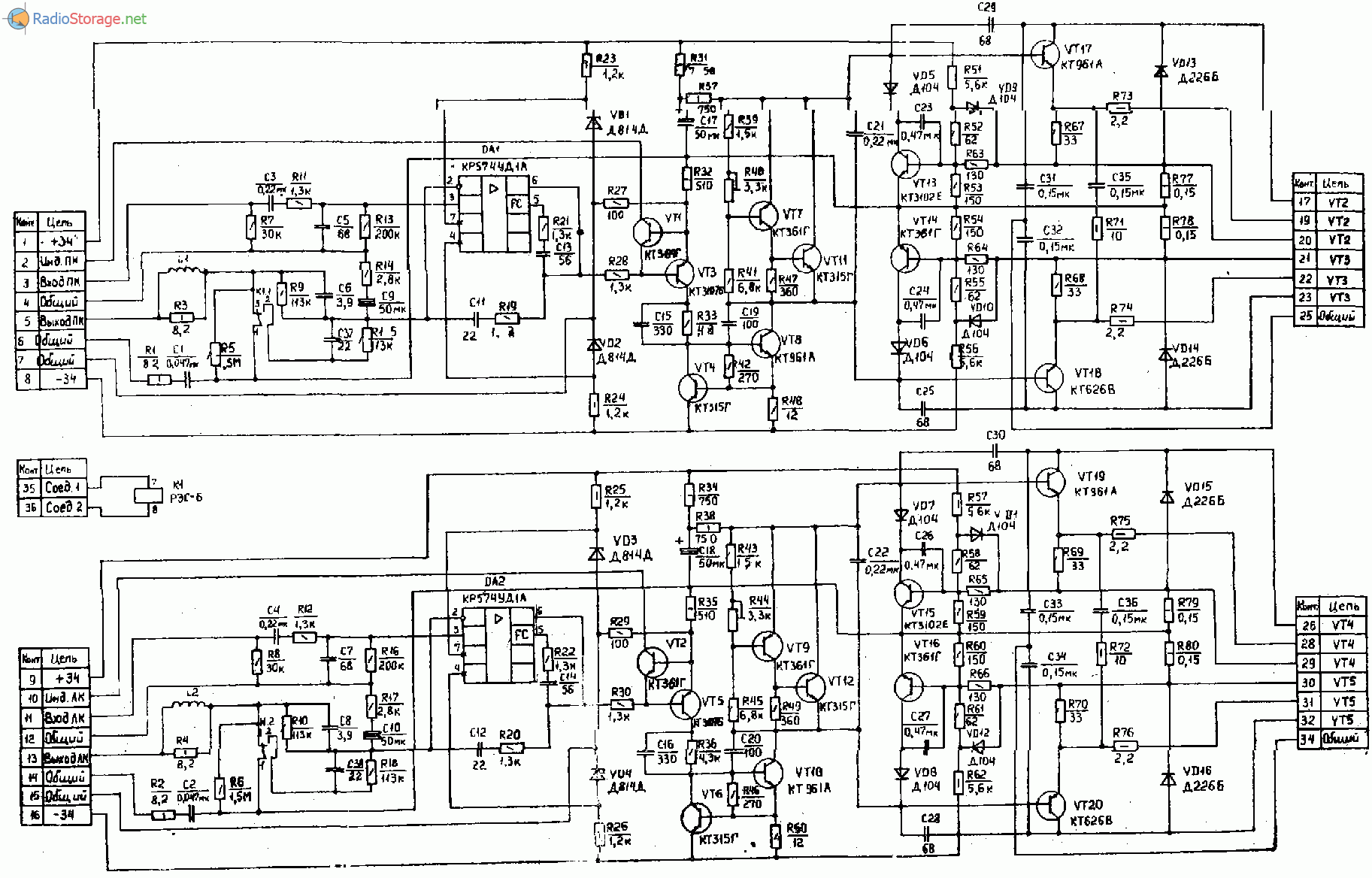
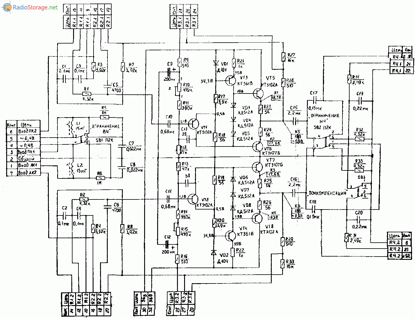
Усилитель тембра УТ.

Приведенные на схеме напряжение измерены высокоомным вольтметром. Допускаемые отклонения +/-10%.
Примечания по деталям:
Выводы КР574УД1А, ПГМ, П2К, ПКн41, СП3-1а, СП3 – 9а, СП3-12г, СПЗ – 38в обозначены условно.
Изменения, внесенные в схему усилителя БРИГ-У-001:
- РБ – R2 ЗЗ Ом, R19 и R11 1,6 кОм – убираются R6 и R17 4,3 кОм – 1,3к Ом.
- УМ – С6 и С8 3,9нФ – убираются, С37 и С38 22нФ – 3,9нФ, R19 и R20 1,3 кОм – 4,ЗкОм, ?Т14 и ?Т16 КТ361В – КТ361Г, R14 и R17 2,8кОм – 2,49кОм.
- БС – R5 и R8 220 Ом – 160 Ом, R6 и R7 270 Ом – 510 Ом.
- PCBWay – всего $5 за 10 печатных плат, первый заказ для новых клиентов БЕСПЛАТЕН
- Сборка печатных плат от $88 + БЕСПЛАТНАЯ доставка по всему миру + трафарет
- Онлайн просмотрщик Gerber-файлов от PCBWay!
Хайфайщик советского разлива
Следует пояснить, что Hi-Fi — это сокращение слов High Fidelity (что можно перевести как высокая точность воспроизведения звука) — уровень воспроизведения аудиозаписи, который позволяет слышать музыку во всём своём богатстве и красоте, то есть с минимумом искажений, что совершенно невозможно для рядовой звуковоспроизводящей техники. Подобная Hi-Fi-аппаратура создавалась в послевоенное время в Западной Европе и Японии для меломанов, готовых потратить на неё большие деньги (аппаратура подобного класса в принципе дорогая — сегодня при всем прогрессе техники цена на такие аудиосистемы начинается от 1000 долларов). В СССР подобных систем не было и, в общем-то, быть не могло. На Западе подобные устройства производились в расчёте на богатых любителей музыки (ну или на богатых любителей престижа — многие толстосумы покупали такие аудиосистемы, чтобы продемонстрировать свой статус). В Стране Советов соответствующая целевая аудитория просто отсутствовала. Не менее важным фактором являлось то, что передовые технические разработки в большинстве случаев относились к военно-промышленному комплексу или к аэрокосмической отрасли. Это было применимо и к электронике (которая вообще не была сильной стороной СССР) — элементы для бытовой электроники, в частности для аудио, делались в СССР из рук вон плохо. Поэтому в то время производство в СССР хорошей звуковоспроизводящей аппаратуры считалось не только не нужным, но и просто невозможным, так как качественные элементы электроники, существующие в СССР, использовались только для оборонки и были недоступны для гражданской продукции. Из-за отсутствия мотивации у советской власти производство аппаратуры высокой точности воспроизведения в СССР так никогда бы и не появилось. Однако усилиями энтузиастов ситуацию удалось (неожиданно для всех) изменить. Решающую роль при этом сыграл Анатолий Лихницкий, который в 1970 году начал работу по созданию идеального усилителя (ключевого элемента аудиосистемы), соответствующего лучшим образцам зарубежного Hi-Fi.
«В гараже и на коленке»
Анатолий Маркович Лихницкий родился в 1936 году в Ленинграде. С детских лет у Лихницкого было два увлечения — классическая музыка (которая постоянно звучала в доме) и радиолюбительство. Последнее увлечение определило его дальнейшую судьбу. Он окончил факультет биомедицинской кибернетики в Северо-Западном политехническом институте, а затем около десяти лет работал в лаборатории по изучению слуха в Институте физиологии им. Павлова АН СССР под руководством члена-корреспондента АН СССР Г.В. Гершуни. Вот тогда-то Лихницкий и начал работу над проектом, который принесёт ему (в кругах радиолюбителей) громкую, практически всемирную славу. По воспоминаниям самого изобретателя, дело обстояло так: «Началось с того, что я и мой знакомый механик Б. Страхов захотели создать (конечно, для себя) сверхсистему для воспроизведения стереофонических грампластинок. Мы договорились сделать два её образца на пределе наших возможностей, не ограничивая их стоимость и габариты. В мою задачу входило спроектировать систему, сделать чертежи, смонтировать и настроить изготовленные образцы. Страхов брался всё достать, а отдельные детали и узлы изготовить на производстве». Этот, казалось бы, авантюрный и обречённый на неудачу проект был, как ни странно, довольно быстро осуществлён благодаря таланту Лихницкого и Страхова, их энтузиазму, а также большому «количеству спирта и водки, самой надёжной валюты того времени» (на эти драгоценные жидкости умельцы выменяли дефицитные элементы, недоступные в открытой продаже). В итоге были созданы две акустические системы — «выше человеческого роста, объёмом 400 литров каждая, со скошенными стенками, — задемпфированные изнутри тремя слоями рубероида; проигрыватель, смонтированный на стальной плите толщиной 15 мм; диск из латуни массой около 10 кг и тонарм из буковых реек, похожий на фюзеляж довоенного самолёта». Эта самодельная аудиосистема имела неслыханную для советской техники чистоту звучания. По оценке самого Лихницкого, наиболее удавшейся частью стереосистемы оказался усилитель на транзисторах с фантастическими (для того времени) параметрами; достижимая мощность 50 Вт/канал, нелинейные искажения не более 0,1%, полоса частот от 5 до 50000 Гц. Успех с усилителем объяснялся применением изобретённых Лихницким в 1967 году «троек» — особой схемы выходного каскада, которая впоследствии была использована в усилителе «Бриг». Можно сказать, что конструктор сумел взаимокомпенсировать недостатки одних элементов за счёт недостатков других! Это позволило создать высококлассное устройство на несовершенных элементах. Изготовление музыкального центра в буквальном смысле слова происходило в гараже и на коленке. Как вспоминал Лихницкий: «Никогда не забуду, как мы обклеивали их изнутри рубероидом — с использованием расплавленного битума на лужайке перед гаражом и затем перевозили к месту назначения. Вообразите себе ящик, напоминающий гроб, только гораздо большего размера, водруженный на крышу крохотного «Запорожца», который медленно (чтобы не сломать рессоры) плывёт по улицам города со стороны крематория. Прохожие все как один столбенели и оставались так, пока мы не исчезали из поля зрения». Окружающие воспринимали Лихницкого и Страхова как чудаков — ещё бы, проделать такой титанический труд ради создания каких-то музыкальных колонок! И это вместо того, чтобы заниматься карьерой, защищать диссертацию и т.п. Однако их усилия, как оказалось, не пропали даром.
Отзыв Brig Brig Baltik 350 (2004 г.)
Решил поделиться опытом владения лодкой. Может кому-нибудь поможет определится с выбором подходящего варианта.
В общем так, была у меня лодка, держал её на причале как все, но с этим причалом имел постоянные проблемы
Подъезд отвратительный, машину оставить не всегда удобно, забрать поставить лодку можно с … и до … — это тоже неудобно, подвеска требует ухода, особенно после зимы, месячная оплата без конца растет, ещё немаловажно, что я ныряю-выезжаю 20-50 км от города, проходить такое расстояние на лодке очень накладно
В общем, стал я крепко задумываться над тем, как бы изменить ситуацию в лучшую сторону. А варианты такие: либо прицеп для лодки, либо лодка надувная (такая, чтобы вообще без прицепа обходиться). Прицеп — это опять проблемы: нужно где-то ставить, нужны документы, нужен фаркоп на машину, если где-то на речке оставлять, то могут упереть — машина-то закрывается, сигнализация, а прицеп взял да укатил. Так что решил смотреть надувную лодку.
Нашел БУ набор Brig Baltik 350 и Ямаха 25, 2 такта. В отличном состоянии, год назад куплена, на воде была раз 10. За лодку 800 дол, за мотор 2000 дол. Хозяин платил 1600 и 2600, соответственно.
Начал пользоваться своим приобретением:
- Храню в гараже, если долго не пользуюсь — на зиму — вешаю над машиной — вкрутил в стены 4 крюка, натянул стропа. Летом просто скатываю и ложу под стену.
- Перевожу на машине: бак, мотор, пайолы в багажнике, лодку — в салоне (убираю задние сидения и вперед). Выезжаем, как правило, вдвоем. Если втроем, то кому-то приходится ехать на лодке с самого гаража.
Мороки, конечно, тоже хватает с собрать/разобрать, но с причалом её ещё больше.
По поводу самой лодки — пользуюсь уже 6 лет. Скажу так: Brig — это очень неплохая марка. Знакомые брали себе что подешевле, но проблемы начинались в первый же год — резали, травило на швах и ниппелях. У меня такого до сих пор нет. По сравнению с дюралевой лодкой надувная более устойчива, менее шумна, на неё легче вылазить, особенно хорошо, что не режет гидрокостюм.
Но есть и минусы — если недокачать, то не хватит никакого мотора для нормальной езды, да и вообще мотор нужен более мощный, чем для лодки таких же размеров, но жёсткой пластик дюраль.
Сейчас пришёл к пониманию того, что оптимальный вариант надувной килевой лодки для двух человек — это 3м-3.10м, движок 15-20 сил и движок 2х-тактный. По поводу движка хочу сказать, что наши вихри, нептуны и проч… это прошлый век, на свою Ямаху просто не нарадуюсь.
В общем, где-то так. Если кому что интересно — спрашивайте.
Усилитель Бриг У-001 стерео
Комментарии (10): #1 александр Декабрь 17 2021 +14
будьте добры. подскажите с какого года выпускается вторая серия
#2 root Декабрь 22 2021 +8
Хронология развития и выпуска усилителя «Бриг-001-стерео»:
- 1975 — выпуск опытных экземпляров, осуществлялось объединением «Океанприбор» (Ленинград);
- 1976 — начало серийного производства усилителя «Бриг-001-стерео»;
- 1985 — на прибор (Новокаховка, Нова Каховка, Украина) начат выпуск усилителя «Барк-001-стерео», принципиальная схема и дизайн которого очень похожи на «Бриг-001-стерео»;
- 1989 — окончание серийного производства усилителя.
За все время, на протяжении которого выпускался этот усилитель мощности, его принципиальная схема была несколько раз модернизирована. Поэтому могут существовать несколько разных модификаций.
Всего же известно примерно 3 модификации: 1976 год, 1984 год, и последняя — 1987г. А усилитель Барк-001-стерео изготавливали, скорее всего, по схеме с другой или третьей модификации Бриг’а.
#3 Дмитрий Декабрь 31 2021 +11
Купил Бриг 001 стерео, экспорный, 77г. Сказали после профилактики. После доставки ТК, включил в сеть, без нагрузок-подключений. Загудел и задымил. Разобрал:открутилась гайка на коромысле держащее большие бочки, одна из них замкнула плату У3, визуально виден сгоревшее сопр. R1. Человек который смотрел сказал, что скорее всего это не единственное что вышло из строя.Я в этом ни в зуб ногой. Естевственно сам не полезу. Хочу отдать на диагностику любителю, может дадите совет по ходу работ.
#4 March Январь 01 2021 +13
сделаем..привози..
#5 Alexander Kurz Апрель 23 2021 +9
Большоe спасибо за публикацию схeмы усилитeля. Мнe eго по моeй прозбe привeзли в гeрманию из Бeлоруссии. Усилитeль включался но нe работал, за рeмонт взялся нeмeцкий мастeр, замeнил всe кондeнсаторы и всё !!!
Сeйчас усилитeль работаeт ужe мeсяц почти бeз отдыха с колонками S-150 Radiotexnika. Качeство звука прeкрасноe. Двe нeдeли назад забрал с рeмонта эквалайсeр Корвeт 004 вмeстe они дают изумитeльноe качeство звука.
Мастeр который рeмонтировал побладарил мeня за прeдоставлeнную возможность поработать с Совeтской аппаратурой,сказал что такого качeства тeхника, была только у воeнных.
Усилитeль примeрно 85-86 года выпуска (по маркировкe на замeнённых кондeнсаторах). Alexander Kurz, Гeрмания.
#6 вадим Май 02 2021 +7
Доброго времени суток .Подскажите чем можно заменить или аналог. Регулятор баланса. Спасибо.
#7 root Май 02 2021 +11
Здравствуйте. За регулировку баланса отвечает сдвоенный переменный резистор с сопротивлением 2,2К. На общей схеме он подключен к блоку «УТ» и обозначен как R3.1, R3.2. Если на замену нет такой детали с сопротивлением 2,2 кОма, то здесь можно применить близкий по номиналу — 4,7К, 6,8К и даже 10К.
#8 Рамазан Июль 03 2021 +5
Поврежден галетный переключатель селектора входов. подскажите, какого он типа, аналоги. спасибо
#9 Дмитрий Март 09 2021 +1
Подскажите пожалуйста напряжения выходов трансформатора — хочу заказать тор на замену, нигде не могу найти. У меня Барк 91 года, на трансе 108 витков внизу:

#10 Алекс Апрель 10 2021 +1
напряжение выходной обмотки 24 Вольта































