↑ Конструкция питающего трансформатора
Силовой трансформатор намотан на железе, взятом от ИБП для компьютеров, но уменьшена толщина пакета. Он имеет следующие характеристики: Железо Ш 38 мм (стержень)×32мм (толщина пакета) площадь 12.16 см кв. Плотность тока выбрана 3 А * мм кв. _______ 220v 720 вит Ø 0.55 первичная обмотка _______ 235v 770 вит Ø 0.33 анодная обмотка _______ 100v 300 вит Ø 0.2 _______ 6.3v 23 вит Ø 1.3 накал 6П14П 4×800 ма _______ 6.3v 23 вит Ø 0.63 накал 6Н23П 3×300 ма Для уменьшения высоты конструкции было выбрано горизонтальное расположение ламп и гибрид печатного монтажа с навесным. Все детали расположены на печатных платах и соединяются с ламповыми панелями проводами. Как видно из фото, лампы и печатные платы крепятся на отдельной металлической панели. Она представляет собой П-образную деталь с неравными стронами и выполнена из 1 мм листового железа. Этот узел с прикрепляется к дну-основанию шестью винтами М3. Для получения минимальной разницы в наводках на правый и левый каналы, конструкция сделана максимально симметричной.
Поскольку железо силового трансформатора было с отверстиями, через них пропущены шпильки Ø4 мм и через втулки высотой ~7 мм весь транс прикреплен к основанию. Крепление выходных трансформаторов осуществлено с помощью уголков из 0,6 мм железа заправленных под хомут, стягивающий выходной транформатор. Плата блока анодного и накального выпрямителей крепится к основанию с помощью уголка. Электролиты анодного питания (слева от силового транформатора) крепятся к основанию с помощью текстолитовых планок (нижней и вехней толщиной 1,5-2,0 мм) и шпилек диаметром 3 мм.
↑ Схема лампового усилителя

В качестве основы была выбрана схема двухтактного усилителя на самых распространенных лампах — 6П14П. В качестве фазоинвертора — схема с дифкаскадом на 6Н23П, которые по мнению автора звучат лучше чем 6Н2П. Это решение навеяли комаровские «усилители с трансформаторами ТН». После выбора основных схемных решений встал вопрос: а что можно улучшить? Пришло на ум три улучшения.
↑ Улучшение фазоинвертора
Первое – это улучшение фазоинвертора. Поскольку фазоинверторы такого типа лучше работают либо с большими катодными сопротивлениями либо с генераторами стабильного тока, была выбрана схема с генератором тока. Для этого была добавлена еще одна лампа 6Н23П (по одному триоду в каждый канал) в качестве источника тока и добавлен еще один источник питания −100В.
↑ Кремневый стабилитрон в катоде
Вторым улучшением стала замена катодного сопротивления выходного каскада на кремневый стабилитрон. Это позволило отказаться от электролитического конденсатора в катодной цепи, так как его к тому-же рекомендуют ставить довольно качественный. Схема с фиксированным смещением не рассматривалась так как лампы 6П14П по отзывам его нелюбят, а EL84 у автора в наличии не имеется…
↑ Питание накалов ламп первых каскадов постоянным током
И, наконец, третьим улучшением стало питание накалов ламп первых каскадов постоянным током. Таким образом получилась вышеприведенная схема. Сопротивлением R7 производят балансировку фазоинвертора, а сопротивлением R3 устанавливают ток этого каскада. Более никаких регулировок не предусмотрено. Сопротивление обратной связи R9 в последствии увеличено со 100к до 300к. Это было сделано для уменьшения ООС и увеличении чувствительности усилителя. Стабилитроны D1, D2 расчитаны на ток 1А.
12Ж1Л
В триоде Мю-20 ; S-2,5mA/V ; Ri-8k
EL34
Для раздумий; внутреннее сопротивление EL34 в триодном вкл. порядка 1,2к, УЛ — 7-8к, пентод — 16-18к.
Sapienti sat.
Гэгэн
Для ламп 6С3П в ФИ:
Ea-380V, Ua-145V, Ia-12mA, Ra-18k, Uk-1,5V, Rk общ-620 Ом.
———————————————
6С4С
Пример для 6С4С.
при 2,5к по 2й гармонике 4% третьей 0,1%, выходная мощность 2,85Вт
при 2,8к по 2й гармонике 3,75%, третьей 0%, выходная мощность 2,7Вт
при 3к по 2й гармонике 3,5%, третьей 0%, выходная мощность 2,6Вт
При 3,2к по 2й гармонике 3,4% третьей 0% выходноы мощность 2,5Вт
При 3,5к по 2й гармонике 3,3%, третьей 0,1%, выходная мощность 2,4Вт
при 4к по 2й гармонике 3%, третьей 0,2%, выходная мощность 2,2Вт
при 6к по 2й гармонике 2,4% третьей 0,25%, выходная мощность 1,75вт
При 8к по 2й гармонике 2% третьей 0,3%, выходная мощность 1,3Вт.
При 10к по 2й гармонике 1,8% Третьей 0,33% выходная мощность 1,1Вт
6П36С
4,5к — внутреннее сопротивление 6П36С в ТЕТРОДНОМ ВКЛ. В ТРИОДНОМ порядка 0,65к
Выходное сопротивление SRPP каскада на лампах 6П36 в триодном вкл ~ 180 Ом.
Наибольшая выходная мощность при Rn=2*Rвых = 350-400 Ом.
Комфортная при Rn=3*Rвых. (Ra -600 Om)
Гэгэн
6Ф5П (мю триода — 70), 6Ф4П (65), 6Ф3П (75)
6Ф3П Ктр=31. (Ra=8КОм/8Ом, или 4КОм/4Ома)
——————————————————————————-
SE Трансформатор на железе ОСМ1-0,16
———————————————
Лaмпы in triod: 6Ф3/5П, 6П18/43П, 6П13C/31C/41C, 6LR8, 6KY8.
>> Железо ШЛ32 х 40. Окно 55х19
>> Габариты намотки примерно 49 х 15
Ra-5k, Rn-8 Ohm.
Первичная обмотка
Провод 0,25, в изоляции — 0,3
К-во витков в слое 155
Коэффициент заполнения — 0,95.
к-во слоёв и секций — 4-5-5-4
общее к-во слоёв — 18, витков — 2790
Коэффициент трансформации 24
Вторичная обмотка — 122 витка
Провод 0,7, в изоляции 0,75 в секции два слоя по 61 виток.
Количество секций — 3, соединение параллельное
Порядок намотки 1-2-1-2-1-2-1
Габарит намотки
0,3*18=5,4
0,75*6=4,5
Бумага 20*0,05=1
Общ — 11
Коэффициент вспучивания 1,3.
Высота намотки 11*1,3=14,3 при габарите 15мМ.
Зазор
0,1мМ при токе 50мА
0,12мМ 60мА.
0,15мМ до 80мА
===============
6Э5П
Зелёная нагр. прямая — 1,8Вт
Синяя нагр прямая — 1,5Вт.
Лиловая нагр. прямая — 1,2Вт.
Без учёта КПД однотактного выходного трансформатора.
Для 6Э5П в тетродном вкл, Ri=8k, рабочая точка; Ua=160V, Ug2=150V, Ia=50mA, Ug1=-1,75V; Ra=3k.
Коэффициент динамич усиления ~60.
Если трансформатор 1:1, нагрузка вторички — 2,7-3к, если 1:0,5 — 1,35-1,5к.
При нормальном трансе такой каскад вполне линеен по АЧХ
Параллельно первичке никакого доп. резистора не нужно, разве что, на всяк. случай цепь Цобеля 10к — 3-5нФ. (Гэгэн)
6Ф1П
Всего наилучшего — 73!
Здравствуйте.
Вот наконец сел писать статью о простом ламповом усилите всего на двух распространенных электронных лампах: 6н2п и 6п14п. Данные лампы есть в любом ламповом телевизоре, как и остальные детали, так что собрать сабж не составит труда. Причем характеристики усилителя неплохие: 3-4 ватт на выходе, небольшое кол-во шумов, небольшой размер схемы. А теперь, собственно, приступим к сборке усилителя. Вот его схема :
Резисторы нужно использовать двухваттные(они помечены на схеме двумя параллельными палочками) и одноваттными(они помечены одной палочкой). Номиналы могут отклоняться в пределах 20-30 %, но желательно использовать те, которые указаны.Подойдут как советские резисторы МЛТ, так и импортные, главное, чтобы они имели нужную рассеиваемую мощность.
Теперь конденсаторы .Все конденсаторы, кроме С3 — электролитические. Номиналы можно использовать другие, также в пределах 20-30%, но желательно те, что в схеме
С1 нужен с максимальным напряжение не меньше 300 вольт, а С2 и С4 15-20 вольт — это очень важно! И не забывайте следить за полярностью включения электролитов.Отдельно стоит сказать о С3 — это очень! важный конденсатор, он называется разделительным .От его марки зависит качество звучания.Я лично поставил конденсатор типа МБМ (опять же их полно в ламповом телевизоре), но на форумах советую такие конденсаторы по убыванию качества : Фт-3, К72, ССГ, К78, К71. Но это все субъективно, по моему мнению
Все зависит от вкусов слушателя, каждый подбирает конденсатор под себя. Если есть желание можете сравнить на практике «звучание» различных конденсаторов.
Дальше. Входной НЧ-сигнал подается на переменный резистор и, изменением его сопротивления, меняется громкость звучания.
Так, что там дальше у нас…Ааа, вот что. Осталось разобраться с тремя вещами: выходной трансформатор, динамик и питание (а его, как известно, нарушать нельзя).
Начнем с трансформатора. Для наших целей подойдет знаменитый трансформатор ТВ3, его можно достать из любого лампового( Да! Ламповые телевизор очень полезная вещь…) или радиолы, ламповых приемников и т.д. Вот как он, собственно, выглядит :
Прозваниваем обмотки. Прозвонили. Высокоомную подключаем к усилителю, а низкоомную к динамику.
Теперь динамик. Тут желательно использовать советские ГД и иже с ним , на 1-5 ватт. На импортных( майд ин чайна) тоже нормально играет, но предпочтительнее ГД .
И , напоследок, о главном — о питании. Питать этот УНЧ нужно постоянным током с напряжением 300-350 вольт( можно чуть меньше и чуть больше, лампы не бояться перепадов напряжения. Я как-то на катод 6п14п подал вместо 20 вольт 360 и ничего не было, лампа и сейчас работает…). А на подогреватели ламп подаем 6,3 вольта переменного тока( но там ток большой, так что не обольщайтесь, аккуратней будьте).
Блока питания в данной схеме нету, да. Я поначалу питал ламповые аппараты от радиолы Урал-114.Там как раз на 6п14п идет анодка 360 вольт — самое оно. Я просто вывел с панельки три провода: анод, общий( массу) и накал. Очень удобно это. Но вот недавно собрал блок питания на 320 и 650 вольт( обязательно напишу статью о нем, удачная вещь получилась).
Теперь о монтаже( тоже немаловажно). Монтаж лучше производить на металлическом шасси, используя его как общий провод
Для это выгибаете жесятной лист буквой «П» и получаете эдакий швеллер. Далее сверлите отверстия для панелек, электролитов и проводов. И выводы деталей на массу (шасси) лучше собрать в одну точку по правилам ламповой схемотехники. И желательно использовать минимум проводов и крепить детальку к детальке. Я лично собирал этот усилитель в коробке с компьютерного блока питания, он очень хорошо подошел. Вот фото монтажа (не очень красиво конечно, но это только второй мой ламповый аппарат, да и для себя делал, не особо старался) :

По моему субъективному, неопытному мнению, получилось довольно миниатюрненько для таких громоздких деталек.
Вот все вроде бы. А вот внешний вид :
Спасибо за внимание, уважаемые читатели. P.S
: Будьте аккуратны с анодным напряжением! Оно смертельно опасно!Соблюдайте ТБ!
P.S. : Будьте аккуратны с анодным напряжением! Оно смертельно опасно!Соблюдайте ТБ!
Поддержать сайт и автора: Z208212694629 R429062753687 Яндекс деньги — https://money.yandex.ru/to/410013974912682 Инстаграм канала Подпишись: На мой канал youtube На рассылку свежих статей На группу ВК
Нравится
DataSheet
| Схема соединения электродов лампы 6П14П | Корпус лампы 6П14П |
|
|
Описание Пентод для работы в выходных каскадах усилителей низкой частоты. Оформление — в стеклянной оболочке, миниатюрное. Масса 20 г.Основные параметры при Uн = 6.3 В, Ua = 250 В, Uс2 = 250 В, Rк = 120 Ом, (для EL 84 Rk = 135 Ом)
| Параметр | Условия | 6П14П | 6П14П-В | 6П14П-ЕВ | 6П14П-ЕР | EL84 | Ед. изм. |
| Аналог | — | 6BQ5, EL84, N709 | — | — | — | — | — |
| Ток накала | — | 760±60 | 760±60 | 760±60 | 800±60 | 760 | мА |
| Ток анода | — | 48±8 | 48±8 | 48±8 | 48±8 | 48±12 | мА |
| Ток второй сетки | — | 5+2 | 5+2 | 5+2 | 5+2 | 5,5 | мА |
| в динамическом режиме при Uc1 ᵙ 3,4 В, Ra =5,2 кОм | 11 | 9+2 | 9+2 | 11 | — | мА | |
| Обратный ток первой сетки | — | ≤1 | ≤1 | ≤1 | ≤1 | — | мкА |
| Ток утечки между катодом подогревателем | — | ≤25 | ≤25 | ≤25 | — | 25 | мкА |
| Крутизна характеристики | — | 11,3-2,3 | 11,5+3-2 | 11,5+3-2 | 12+2-3 | 11,3±2,3 | мА/В |
| Выходная мощность | Ra = 5,2 кОм | 4,2-1,2 | 4,3-1,2 | 4,3-1,2 | 3,4-4,3 | 5,3 | Вт |
| Uн = 5,7 В | ≥2 | ≥2,7 | ≥2,7 | — | — | ||
| Коэффициент нелинейных искажений | — | 8+2 | 8+2 | 8+2 | 8-10 | 10 | % |
| Внутреннее сопротивление | — | — | — | — | — | 30 | кОм |
| Сопротивление изоляции между катодом и подогревателем | — | ≥5 | ≥10 | ≥10 | — | — | МОм |
| Межэлектродные емкости | входная | 11 | 11±2,5 | 11±2,5 | 11+2,5-3,5 | 11 | пФ |
| выходная | 7 | 8±2 | 8±2 | 8,5±2 | 6 | ||
| проходная | ≤0,2 | 0,175-0,4 | 0,175-0,4 | 0,175 | 0,5 | ||
| Наработка | — | ≥3000 | ≥1000 | ≥5000 | ≥5000 | 800 | ч |
| Критерии оценки | |||||||
| Обратный ток первой сетки | — | — | ≤1,5 | ≤1,5 | ≤1,5 | — | мкА |
| Выходная мощность | при Ra = 5,2 кОм | ≥0,2 | ≥2,7 | ≥2,7 | ≥2,7 | — | Вт |
Предельные эксплуатационные данные
| Параметр | Условия | 6П14П | 6П14П-В | 6П14П-ЕВ | 6П14П-ЕР | EL 84 | Ед. изм |
| Напряжение накала | — | 5,7-7 | 5,7-7 | 5,7-7 | 6-6,6 | 5,7-6,9 | В |
| Напряжение анода | при рассеиваемой мощности более 8 Вт | 300 | 300 | 300 | 300 | 300 | В |
| при рассеиваемой мощности менее 8 Вт | 400 | — | 400 | — | — | ||
| при запертой лампе | — | 500 | 500 | 500 | 500 | ||
| Напряжение второй сетки | — | 300 | 300 | 300 | 300 | 300 | В |
| при запертой лампе | 300 | ||||||
| Напряжение первой сетки отрицательное | — | 100 | В | ||||
| Напряжение между катодом и подогревателем | — | 100 | 200 | 200 | 200 | 100 | В |
| Ток катода (среднее значение) | — | 65 | 65 | 65 | 65 | 65 | мА |
| Мощность, рассеиваемая анодом | — | 14 | 14 | 14 | 14 | 12 | Вт |
| Мощность, рассеиваемая второй сеткой | — | 2,2 | 2 | 2 | 2 | 2 | Вт |
| Сопротивление в цепи первой сетки | — | 1 | 1 | 1 | 1 | 1 | МОм |
| Температура баллона лампы | — | — | 300 | 300 | 300 | — | °C |
| Устойчивость к внешним воздействиям | |||||||
| Ускорение | при вибрации (в диапазоне частот) | — | 6(5-600Гц) | 10(5-600Гц) | 6(5-600Гц) | — | g |
| при вибрации на частоте 50 Гц | 2,5 | 6 | 10 | — | — | ||
| при многократных ударах | 35 | 150 | 150 | 150 | — | ||
| при одиночных ударах | — | 300 | 300 | 300 | — | ||
| Интервал рабочих температур окружающей среды | — | -60…+70 | -60…+70 | -60…+70 | -60…+200 | — | °C |
Описание всех параметров смотрите в буквенных обозначениях параметров радиоламп.
Анодные характеристики Анодно-сеточные характеристики
Если вы нашли ошибку, пожалуйста, выделите фрагмент текста и нажмите Ctrl+Enter.
↑ Конструкция выходного звукового трансформатора
Трансформатор намотан на ПЛ железе. Толщина навивки ленты — 20 мм, ширина ленты — 30 мм. Размеры окна 60 мм на 20 мм. Первичные обмотки намотаны проводом диаметром 0,17 мм, вторичные — 0,5 мм. Транформатор состоит из двух одинаковых катушек, порядок намотки на каждой катушке следующий: _______ каркас _______ калька _______ 250 вит Ø 0.17 _______ калька _______ 250 вит Ø 0.17 _______ бумага _______ 90 вит Ø 0.5 Секция А _______ бумага _______ 250 вит Ø 0.17 _______ калька _______ 250 вит Ø 0.17 _______ бумага _______ 45 вит 2 x Ø 0.5 (мотать в два провода) Секция Б _______ бумага _______ бумага _______ 250 вит Ø 0.17 _______ калька _______ 250 вит Ø 0.17 _______ бумага _______ 90 вит Ø 0.5 Секция В _______ бумага _______ 250 вит Ø 0.17 _______ калька _______ 250 вит Ø 0.17 _______ бумага _______ бумага _______ Картон с выводными ламелями _______ лакоткань Всего первичная обмотка получается 2×2000 витков. В качестве межобмоточной изоляции использовалась обычная упаковочная бумага. Она оказалась довольно плотной и жесткой. При работе на нагрузки 4 и 16 Ом используются секции А, В, а на 8 омную нагрузку секции А, В и Б Порядок соединений секций первичной и вторичной обмоток показан на следующем рисунке.

Соединение секций выходного трансформатора
Слева приведена схема соединений секций первичной обмотки, справа — вторичной для 8 омной нагрузки. Н1а, К1а — начало и конец первой секции первичной обмотки на одной катушке, Н1b, К1 b, — начало и конец первой секции первичной обмотки на второй катушке. Для вторичных обмоток — 1а и 3а соответсвенно секции А и В. А 2а — секция Б.
Печатные платы УНЧ

Можно собрать УНЧ навесным монтажом, а можно на платах печатных. На чертеже плат с лампами отмечен способ соединения с другими элементами усилителя (потенциометр, трансформаторы). Все соединения выполнены с использованием витой пары, то есть пары жестко скрученных проводов. Это должно устранить или, по крайней мере, уменьшить наведенный шум в проводах.

В основе металлическое шасси. Позади трансформаторов громкоговорителей находится тороидальный силовой трансформатор, помещенный в металлическую банку, которая уменьшает сетевые помехи, распространяемые этим трансформатором.

Усилитель действительно играет тепло и как-то по-другому, у него большая глубина звука, больше объём. Хотя он даёт только 2 Вт мощности, звучание идеально подходит для небольшой комнаты!
Лампы из-за высокого входного сопротивления очень чувствительны к внешним помехам. Поэтому используйте экранированные кабели. Металл, подключенный к массе корпуса усилителя, защитит усилитель от ловли внешних помех.
Параметры трансформатора ТС-160
Напряжения и токи предлагаемого к использованию автором трансформатора ТС-160 (160Вт).
Рис. 2. Принципиальная схема трансформатора ТС-160.
| Первичная обмотка | ||
| Выводы обмоток | Напряжение, В | Ток, А |
| 1 — 3 | 127 | 0,6 |
| 1 — 2 — 2′ — 1′ | 220 | 0,35 |
| 1′ — 3′ | 127 | 0,6 |
| Вторичная обмотка | ||
| Выводы обмоток | Напряжение, В | Ток, А |
| 5 — 6 | 42 | 1,1 |
| 5′ — 6′ | 42 | 1,1 |
| 7 — 8 | 66 | 0,9 |
| 7′ — 8′ | 66 | 0,9 |
| 9 — 10 | 6,8 | 0,3 |
| 9′ — 10′ | 6,8 | 0,3 |
| 11 — 12 | 6,9 | 3 |
| 11′ — 12′ | 6,9 | 3 |
Параметры провода, используемого для намотки обмоток трансформатора ТС-160:
| Выводы обмоток | Число витков | Марка и диаметр провода | Сопротивление, Ом |
| 1 — 2 | 414 | ПЭЛ 0,69 | 3,3 |
| 2 — 3 | 64 | ПЭЛ 0,69 | 0,5 |
| 1′ — 2′ | 414 | ПЭЛ 0,69 | 3,3 |
| 2′ — 3′ | 64 | ПЭЛ 0,69 | 0,5 |
| 5 — 6 | 158 | ПЭЛ 0,47 | 3,2 |
| 5′ — 6′ | 158 | ПЭЛ 0,47 | 3,2 |
| 7 — 8 | 250 | ПЭЛ 0,51 | 4 |
| 7′ — 8′ | 250 | ПЭЛ 0,51 | 4 |
| 9 — 10 | 26 | ПЭЛ 0,57 | 0,3 |
| 9′ — 10′ | 26 | ПЭЛ 0,57 | 0,3 |
| 11 — 12 | 26 | ПЭЛ 1,35 | 0,1 |
| 11′ — 12′ | 26 | ПЭЛ 1,35 | 0,1 |
Список элементов
Усилитель
- R1, R1A — 1 кОм,
- R2, R2A — 470 кОм,
- R3, R3A — 150 кОм,
- R4, R4A — 1-1,5 кОм,
- R5, R5A — 150-200 кОм
- R6, R6A — 470 кОм,
- R7, R7A — 1 кОм,
- R8 — 500-1000 Ом, отрегулируйте ток сетки, чтобы он не превышал 5 мА,
- R9, R9A — 120-180 Ом, подберите для получения нужного тока катода,
- R10, R10A — 5-20 кОм,
- R11 — 10-20 кОм,
- P — 2×47 кОм / логарифмический,
- C1, C1A — 100 мкФ / 16 В,
- C2, C2A — 100-220 нФ / 250 В,
- C3 — 100 нФ / 400 В,
- C4 — 47 мкФ / 400 В,
- C5, C5A — 100 мкФ / 25 В,
- C7 — 33-100 пФ, выбрать чтобы он не срезал высокие частоты и сигнал осциллографа был правильным,
- C6, C6A — около 1 нФ / 250 В припаять непосредственно к выходам трансформатора громкоговорителя.
Блок питания
- R101 — 400-1000 Ом / 5 Вт,
- R102, — 3-5 кОм / 1 Вт,
- R103 — 270 кОм / 0,5 Вт,
- R106 — 0,8-1,5 кОм чтобы светодиод светил достаточно ярко,
- R104, R105 — 100 Ом,
- C101 — 100 нФ / 400 В, C102, C103, C104, 105 — 100 мкФ / 400 В,
- C106, C107 — 47 мкФ / 400 В,
- M1 — диодный мост выпрямитель 5-10 А / 600 В,
- трансформатор питания 220 В / 250 В — 0,15 А, 6,3 В — 2,5 A.
Схема очень проста. На рисунке показан один канал, другой идентичен. Сигнал со входа через потенциометр P подается на триоды малой мощности (L1), работающие в схеме с общим катодом. После усиления на пентод (L2) подается через конденсатор C2. Трансформатор громкоговорителя (его анодная обмотка) является нагрузкой для этой лампы. Вторичные обмотки трансформатора позволяют питать динамик или наушники.

Усилитель охвачен петлей отрицательной обратной связи, которая уменьшает искажения и расширяет частотную характеристику. Однако это делается за счет усиления. Обратная связь берется с выхода динамика трансформатора и через резистор R10 подается на катод первой лампы (L1). Конденсатор С7 используется для возможной фазовой коррекции. Конденсаторы C3, C4 и резистор R11 образуют фильтр для предотвращения возбуждения усилителя. Аналогичную роль играют резисторы R1 и R7 в цепях ламповых сеток.

Радиолампа L2 может работать в двух режимах — пентод и триод. Режим пентод более мощный, с большим искажением. Режим триода менее эффективен, но имеет меньше искажений. Изменение режима работы может быть сделано с резистором R8. Он в режиме триода должен иметь небольшое значение — обычно это 100 Ом. Если хотим использовать режим пентод для работы усилителя, подключаем R8 как показано на схеме. Можно дать и более высокое значение но так, чтобы ток, протекающий через сетку 2, был немного меньше 5 мА. Как правило значение резистора составляет 500-1000 Ом.

Для подключения громкоговорителей необходим трансформатор, который изменит высокое напряжение в анодной цепи подходящим для сопротивления динамиков или наушников. Для этой цели идеально подходят популярные и простые в добыче трансформаторы из старого лампового телевизора. Естественно понадобится два, по одному на канал.

Можете поэкспериментировать с другими лампами, вместо 6П14П использовать более мощные пентоды (например 6L6 или другие) но помните, что это требует изменения напряжения питания, силовой трансформатор должен иметь также большую мощность. Значения элементов, определяющих рабочую точку лампы, тоже должны быть соответствующим образом подобраны, и трансформаторы АС должны быть адаптированы к типу ламп. Схемы таких усилителей можно легко найти на нашем сайте.
Рубрики
- new
- Авторские статьи
- Акустические системы
- Гитарные усилители
- Ламповые радиоприёмники
- Ламповый фонокорректор
- Микрофонный усилитель
- Питание
- Питание усилителей
- Программы
- Программы для Аудио
-
Радиолампы
-
Октальные
- Пентоды
- Тетроды
- Триоды
-
Пальчиковые
- Пентоды
-
Триоды
Двойные триоды
-
Октальные
-
Схемы усилителей
- Гибридные усилители
-
Ламповые
- Трансформаторы для ламповых усилителей
- Усилители PP
-
Усилители SE
Усилители для наушников
-
Предварительные усилители, тембра, эквалайзеры
Ламповые тембра
-
Транзисторные
- Транзисторные класса «AB»
- Транзисторные класса «А»
- Усилители на IGBT транзисторах
- Усилители для наушников ламповые
- Усилитель для наушников
- Фазоинверторы
- Фонокорректоры
Усилители мощности звуковой частоты
Двухтактный усилитель начального уровня
Выполнен на доступных лампах с выходным трансформатором ТВЗ-1-6 от лампового Ч/Б ТВ первого класса, или любого лампового радиоприёмника с РР выходным каскадом.
Первый каскад — самобалансирущийся фазоинвертор, второй — двухтактный выходной ка скад с автосмещением. Первый каскад настраивается подбором катодного резистора R4 по падению напряжения на нём порядка 1,5В. Второй каскад настраивается по току 40-45 мА каждой выходной лампы катодным резистором R10. При применении ламп 6П18П, 6П43П желательно ставить два одинаковых резистора 2Вт параллельно или последовательно для увеличения мощности, рассеиваемой на них.

Выходные лампы желательно подобрать с одинаковыми параметрами, для этого последовательно с катодным резистором R10 на катод каждой лампы подключить резистор 1 Ом, и по падению напряжения на нём осуществить подбор ламп, близких по току и ток катода в пределах 40-45мА при падении напряжения на этом резисторе 0, 04 – 0,045В. По переменному напряжению усилитель не требует настройки при исправных деталях и правильном монтаже.
Резисторы – МЛТ, конденсаторы С2, С3 — К71-7, К78-2, электролитические – К50-32 с блоков питания ТВ 3УСЦТ, можно пр именить и других типов, например К50-7. Шунтирующие электролиты — конденсаторы К78, К73, К77 от 1мкФ.
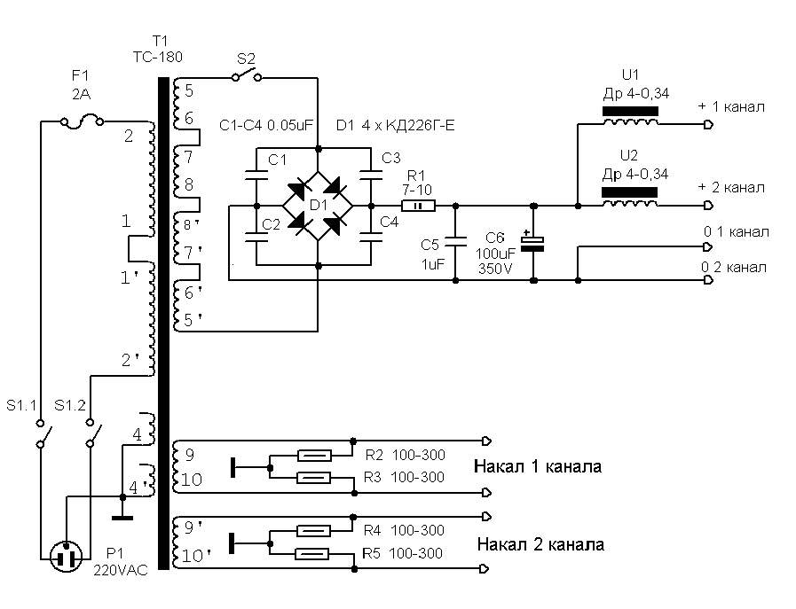
Блок питания выполнен на ТС-180, диодах КД226, для уменьшения фона при применении выходных лампам с разными токами анода установлены дроссели, если лампы подобраны, то можно обойтись без дросселей.
Для снижения фона по накалу применятся искусственная средняя точка на резисторах, которые должны быть одного номинала.
Удачи и хорошего звука!
Манаков, ака Гэгэн. detector(dog)surguttel(point)ru

Блок питания усилителя

И возможный внешний вид

Ещё один усилитель от МАИ, уже на 6Н7С и 6BL7 (6Н12С)

Усилитель для наушников, верхняя вторичка для электростатических, нижняя для динамических, она шунтирована резистором 24 Ом. Если ус-ль делать для громкоговорителя, Рвых до 3Вт.
Ещё один простой усилитель на 6П14П (EL84)

Отзывов (6) на Усилитель Манакова А.И PP на 6Н2П и 6П14П, 6П18П, 6П43П
Усилитель по выше приведённой схеме годится только для прослушивания пластинок тридцатых годов. Высоких выше 15000 — 16000 Гц нет а низких ниже 40 — 50 Гц тоже нет и не будет с этим выходником. С лампами 6П14П на выходе, включенными в пентоде и с ОООС, и с этим выходником, усилитель выдаст почти вдвое большую мощность и АЧХ 30 — 20000 Гц при тех же а то и меньших КНИ. Я сам собирал такой усилитель — поэтому знаю. А вам, Евгений, совет — поставьте на компьютер комплекс Шмелёва и прежде чем писать, сначала проверьте каково качество собранного вами усилителя.




























